摘要:化工儲運罐更改為氮封帶壓罐后,儲罐原有液位測量儀表無法保證儲罐密封和液位測量需要。為了提高儲罐的密封性和測量精度,文章對儲罐現有液位測量系統進行了改造。將儲罐就地鋼帶液位計改造為2500 鋼帶液位計加2900 變送器,并將其移位到罐頂安裝,防止了管道氣體的泄漏。同時,在儲罐底部增加6011 罐底顯示器,用于就地液位顯示,便于工藝就地查看液位。改造后的系統減少了泄漏點,提高了系統的兼容性,增加了液位計正常運行時的穩定性,實現了節能減排。
1 概述
VOC 是揮發性有機化合物的英文縮寫,它的排放對人體和生態系統健康有很大危害[1]。大氣中的VOC 主要來源于自然界動植物的排放和人為活動兩部分,其中人為活動VOC 排放總量僅占自然界排放的10%-20%[2]。石油化工企業是化學污染物重要的排放行業,其中儲運行業排放的VOC 占到全部人為排放總量的9.7%。近年來,隨著霧霾、PM 2.5 等大氣問題在我國日趨嚴峻,控制儲運行業上的VOC 的排放勢在必行。
目前化工儲運罐區的儲罐通風口與大氣聯通,直接接通大氣,當帶壓凝析油在常壓狀態溶解氣揮發時,含VOC 的廢氣直接排放到大氣中,嚴重污染了環境。由于氮氣的密度小于有機氣體而浮于其上,對儲罐區儲罐設置氮封保護,可以有效的減少VOC 的排放,有效防止有毒氣體對周圍環境的污染。但采用氮封技術后,儲罐原有液位測量儀表無法保證儲罐密封和液位測量需要[6],為了提高儲罐的密封性和測量精度,文章對儲罐現有液位測量系統進行了改造。將儲罐就地鋼帶液位計改造為2500 鋼帶加2910 變送器,并將其移位到罐頂安裝,阻止了管道氣體的泄漏。同時,在儲罐底部增加罐旁指示儀,用于就地液位顯示,便于工藝就地查看液位。改造后的系統減少了泄漏點,提高了系統的兼容性,增加了液位計正常運行時的穩定性,實現了節能減排。
2 液位測量及遠傳系統的整體設計
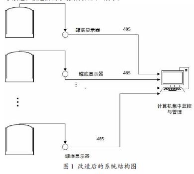
在油氣儲運生產過程中,儲罐直接與外界大氣接觸,罐中較輕組分會不可避免的逸入大氣或與大氣中的氧氣接觸,不僅影響產品的品質,而且會對生態環境產生危害。為了防止石油化工產品與空氣接觸,工程上常采用氮氣密封技術。但采用氮封技術后,儲罐原有液位測量儀表無法保證儲罐密封和液位測量需要,為了提高儲罐的密封性和測量精度,文章對儲罐現有液位測量系統及遠傳系統進行了改造。改造后的系統結構如圖1 所示。
使儲罐具有一定的微壓。為了保證液位計改造后滿足儲罐的壓力不泄漏,我們使用改造為2500 鋼帶加2900 變送器替換目前的鋼帶液位計。目前遠傳鋼帶安裝在罐底部,均配套安裝了鋼帶護管、彎頭等設備,儀表已經安裝多年,安裝時未考慮密封的要求,為了滿足當前儲罐氮封的要求,我們將罐底部安裝的液位計移位到罐頂安裝。同時,在儲罐底部增加6011 罐底顯示器,它可以與罐頂的2900變送器通訊,讀取2900 變送器的液位數據,顯示液位、溫度數據。操作人員可以在罐底讀取數據,不用上罐?刂剖业腇IC2100 巡檢儀可以通過現場數據總線與6011 顯示器通訊,讀取6011 顯示器的液位和溫度數據。罐區管理計算機通過RS485 與FIC2100 通訊,可以讀取整個罐區的各個儲罐的液位、溫度數據。為了便于操作, 6011 顯示器采用紅外手持器,無接觸設置6011 顯示器,可以設定、修改顯示的液位、溫度數據。
改造后的系統不僅減少了泄漏點,減少了施工工作量,增加了液位計正常運行時的穩定性,達到了儲罐氮封密封的要求,而且便于調整液位偏差。
3 鋼帶液位的選型設計及安裝
3.1 鋼帶液位的選型設計
鋼帶液位計是一種傳統的液位計,目前被廣泛應用在石油化工成品油的計量中。為了保證采用氮封技術后儲罐的液位測量需要,我們將現有的鋼帶液位計升級為2500 鋼帶液位計加2900 變送器。2500 鋼帶液位計可以為化工儲運罐提供連續的液位測量,具有實用性強、測量范圍大、精度高性能穩定、使用壽命長、便于維護等優點。通常情況下,安裝在罐頂或者儲罐的一側。2900 鋼帶液位變送器作為一種高精度的數字式儀表,可以廣泛的應用在儲運罐的鋼帶測量系統中,通過將液位情況轉換成標準電信號,由信號線輸出,實現數據的傳輸。通常,我們將鋼帶2500 鋼帶液位計和2900 變送器鏈接在一起使用,將容器中的液位變化轉換成模擬信號、電脈沖信號或開關信號遠傳至控制室顯示或計算機房進行數據顯示和處理。
3.2 鋼帶液位計的安裝
為了保證液位計改造不需要在儲罐上動火施工,與液位計連接的護管可以在罐頂測量好尺寸到安全區域預制好后帶到罐頂安裝。利用2500 鋼帶液位計加2900 變送器替換原有鋼帶液位計,可以利用舊儲罐內部已安裝的浮子和鋼帶,拆除罐外導向管(鋼帶槽盒),安裝新的保護套管和彎頭滑輪。保證導向管各接縫處的密封與垂直度。安裝示意圖如圖2 所示。具體的安裝步驟為:
(1)液位計安裝在罐頂部,兩處螺紋采用聚四氟乙烯生料帶纏繞或用液體密封油均勻涂抹密封,這樣就不會有N2氣體泄露。而且液位計安裝在罐頂又可以減小測量誤差。
(2)罐底安裝罐底顯示器,Pt100 溫度傳感器接入,顯示儲罐溫度,接入液位計的M/S 總線,在罐底顯示器可以顯示當前液位、溫度數據,罐底顯示器可以接收紅外手持器的遙控信號,可以修改當前液位數據和地址數據。
(3)罐底顯示器通過M/S 總線與控制室的FIC2100 連接,在控制室接收儲罐液位計的液位、溫度數據。
(4)液位偏差修正時不用打開表蓋,使用紅外手持器即可。
4 6011 型罐底顯示器
6011 罐底顯示器是隔爆型設計,可應用在1 區危險場所。它的防爆標志為:Ex dⅡ BT6 Gb。變送部分有兩個電路板,變送器的線路板安裝在隔爆腔體中。接線板安裝在接線盒內,接線板有靜電和雷擊保護的設計。同時作為一種變送器型儀表,其通訊距離可以達到3000 米,可以接收FIC2100 的下傳數據和上傳現場數據,能夠接受MCG2150 的遙控命令。采用微功器件,空載電流小于10mA,提供液位計、溫度儀表變送器的48VDC 電源,可以通過MCG2150 紅外手持器調試。
6011 罐底顯示器與M/S 總線、模擬量輸出的液位計配套使用,顯示液位、溫度1、溫度2。它可以安裝在罐側或控制室。輸入信號M/S、Pt100,輸出通訊協議M/S。它可以根據客戶需要在線進行軟件升級。6011 罐底顯示器可用紅外手持器設定參數,避免進入罐區并爬到罐頂調試液位計的麻煩,安全、省力。6011 罐底顯示器與液位計、FIC2100 現場總線轉換器接線如圖3 所示。
5 總線遠傳的選擇及設計
FIC2100 現場總線轉換器的工作原理是儲罐變送器的液位、溫度,經過通訊信號隔離轉換后,進入通訊模塊CPU,CPU 將上述信號處理后,把罐群的各個液位、溫度、狀態數據上傳主板,主板CPU 控制顯示芯片在前面板的數碼管上顯示溫度、液位、罐號和狀態,同時將液位、溫度數據按MODBUS RTU 協議要求處理后保存緩沖RAM,前面板的各鍵盤命令、兩路串行通信接口的通訊管理也由CPU 處理。上位CPU 可與其它計算機進行通訊以形成較大的集中控制檢測系統。罐號、地址和站地址存入EEPROM 長期保存,液位,溫度數據存入XRAM 臨時保存,F場總線電源、信號輸出有過流保護,外部線路短路時自動斷開,故障排除后自動恢復。三通道VAREC 總線之間隔離。
FIC2100 現場總線轉換器可以連接VAREC 公司的M1900、M2046、M4000,北京美航公司的M5200、M2000,L&J 公司生產的符合VAREC 協議的液位儀表和變送器。它可用于儲罐的液位、溫度數據自動檢測,能夠采集M/S 總線傳送的液位和溫度信號?膳c北京美航公司液位檢測系統共同組成罐區液位、溫度、報警、開關量自動巡檢管理控制系統。它與美國VAREC 公司提供的系統Ⅳ通訊格式兼容,同時提供Modbus RTU 協議,方便與計算機管理系統連接,根據客戶要求可以修改上位計算機的通訊格式,F如今FIC2100 現場總線轉換器已被廣泛地應用于石油、化工、冶金、輕工、運輸、食品等行業,實現了高精度的測量、顯示、報警和管理。文章將控制室的FIC2100 巡檢儀通過現場數據總線與6011 顯示器通訊,讀取6011 顯示器的液位和溫度數據。罐區管理計算機通過RS485 與FIC2100 通訊,便于讀取整個罐區的各個儲罐的液位、溫度數據。
6 結束語
化工儲運罐更改為氮封帶壓罐后,儲罐原有液位測量儀表無法保證儲罐密封和液位測量需要。為了提高儲罐的密封性和測量精度,文章對儲罐現有液位測量系統進行了改造。將儲罐就地鋼帶液位計改造為2500 鋼帶加2910 變送器。改造時,鋼帶液位計的導向護管會泄漏油氣,為了徹底密封油氣泄漏,我們將鋼帶液位計移到
儲罐罐頂,取消導向管,在罐底采用6011 罐底顯示器可以與罐頂的2910 變送器通訊,讀取2910 變送器的液位數據,顯示液位、溫度數據。操作人員可以在罐底讀取數據,不用上罐。最后,罐底顯示器通過M/S 總線與控制室的FIC2100 連接,在控制室接收儲罐液位計的液位、溫度數據。改造后的系統減少了泄漏點,提高了系統的兼容性,增加了液位計正常運行時的穩定性,實現了節能減排。
相關推薦:電容式液位計、
注明,仕樂克儀表文章均為原創,轉載請標明本文地址